【 AL3886FMC : オーディオビルダーの作業場 】
アリス 「AL3886FMCの組み立てや使い方について役に立ちそうな内容をまとめていきます。
製作マニュアルも兼ねています。
随時加筆訂正します。」
・メインICのLM3886のデータシートをおいておきます。
・AL3886FMCの他の項目については概要と詳細へのリンクで確認してください。
〔 資 料 室 〕 資料室へGo!!!
・シルク印刷ミスの説明 ・パーツリスト ・適合奨励パーツ ・特殊な加工が必要な箇所
・各レギュレーターの役割と奨励セッティング ・位相補償のセッティング方法
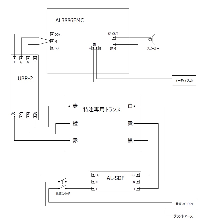
(システムビルドの例)
アリス 「組み上げの一例を示します。
ACラインノイズフィルターは無くても構いません。
レギュレーターは1〜5号まではアリスのRegシリーズを使う必要があります。
6〜13号レギュレーターもRegシリーズがおススメですが三端子レギュレーターでも使えます。
バッファーアンプはオペアンプかOPALをオンボード専用電源付きで使えます。
バランスレシーバーを使うことでバランス入力が可能になります。
バランスレシーバーはオンボードでもアウトボードでも使えますが、
オンボードで使う場合にはOPALベイを使うため、バッファーアンプはオペアンプICに限定されます。
バランスレシーバーをアウトボードで用意した場合にはオンボードでOPALを使うことができます。
あ、でもまだバランスレシーバーはつくっていません。(後日製作を検討中)」
● ACラインノイズフィルター : AL−SDF
● レギュレーター(Regシリーズ) : LED.Reg2 LED.Reg opeReg miniReg2
● ディスクリートオペアンプ : OPAL

(実体配線図) ※適時改訂します

アリス 「トロイダルトランスを使うときはこちらを参考にしてください。」
(製作手順の概要)
@オペアンプのICソケットを実装
AジャンパーポストとOPALベイ用のソケットを実装
B小型抵抗器とダイオードを実装
C金メッキねじ止め端子と必要であれば音声入力端子を実装
DLEDとフィルムコンデンサー、セラミックコンデンサーを実装
E大型抵抗器、アイソレーションコイルを実装
F小型トランジスターを実装
Gバスワイヤー実装
H大型トランジスターとLM3886を放熱器などの固定場所に位置決めしながら実装
Iレギュレーターを組み立てる
Jレギュレーターの実装と電圧調整
K電解コンデンサー(ケミコン)を実装
Lソケットにオペアンプ取り付け
Mジャンパースイッチ取り付け
N位相補償の調整
完成
(ハンダゴテについて)
アリス 「AL3886FMCの基板は銅箔厚が70μmと厚いうえにパターン幅を広くとっている箇所もあるので
電気的には抵抗値が低く利点がありますが、ハンダ付けの際には熱が逃げやすいです。
熱が逃げやすいこともあり、30〜40W程度の小出力のコテではハンダ付けに失敗しやすいのではないかと思います。
弱火で長時間加熱してなんとかハンダ付けすることも出来るかもしれませんが、
そうすると、ハンダやランドの酸化が進んだり、ハンダフラックスが蒸発&焦げ付いたり、部品が過熱で傷んだりします。
接合部温度が足りずに “てんぷらハンダ” や “いもハンダ” になる可能性も高くなります。
ハンダ付けの失敗は専門家であっても見落としやすく原因不明のトラブルが頻発する厄介なものです。
当然、劣悪なハンダ接合は電気的にも問題があるので音も悪くなります。
(いいハンダゴテでやり直したら音が良くなったことが実際にありました。もちろんすっごく昔のハナシですよ?)
できれば最高出力80W前後の調温型ハンダゴテが欲しいところです。
セラミックヒーターを採用しているモデルがおススメです。
弱火で時間をかけてハンダ付けするよりも、高火力で短時間に一気にハンダ付けするのが望ましいです。
心構えとしては3秒以内に終わらせるつもりで臨みましょう。
ハンダゴテのコテ先は標準で付属しているペンシル型(B型)や四角錐型(A型)を使う人が多いと思います。
A型B型はケーブルの製作などには向いていますが、実は基板作業には不向きな形状です。
プロはペンシル型の先を斜めにカットしたようなC型を使います。できればハンダ保持性の良いCM型がおススメです。
以前、わたしも試しに使ってみたところ余りの作業性の違いに驚きました。それ以来もう手放せません。
コテの設定温度を書いておきます。参考にしてください。」
●鉛共晶ハンダ
通常 … 370℃
ちょっと強め … 390℃
熱が逃げるところ … 420℃
●無鉛ハンダ
通常 … 390℃(品種によっては足りない)
ちょっと強め … 410℃
熱が逃げるぅ … 450℃(できるだけ短時間)
(奨励)
いい作品のためには、いいハンダゴテと適切なコテ先を用意しましょう。
(放熱器へのタッピング)
アリス 「放熱器にスペーサーやネジを取り付けるにはタッピング(ネジ穴を彫り込むこと)をする必要があります。
M3のネジ穴を切るには
センターポンチでセンタリング → φ2.5oのドリルで下穴あけ → M3のタップでネジ穴を切る
とやります。
やったことがない人は 『え〜っ!? ネジ穴を切るの〜っ!?』 と、怖気づくかもしれませんが、
大丈夫です。そんなに難しくありません。
これができるようになれば工作の幅が広がりますよ?
タップは焦らずにゆっくり慎重に切り込みます。ネジ穴の中でタップを折らないように注意しましょう。」
(必要なもの)
・センターポンチ ・φ2.5のドリル ・ドリルスタンド(ボール盤)
・M3タップ(並目、ピッチ0.5o) ・タップハンドル
・タッピングオイル(あるとスムーズ、台所洗剤でもなんとかやれる?)
(電源トランスの選び方)
アリス 「電源トランスは160VA以上の容量があれば足りるはずです。(片チャンネルにつき)
インピーダンス4Ωのスピーカーで30W出せるはずです。4Ωで40W出す必要があるなら200VA以上が良いでしょう。
AL3886FMCに供給する整流平滑後の電圧がDC33〜39V程度になるようなものを選んでください。
RSコンポーネンツのトロイダルトランス 225VA(115V:30V) など良いかもしれません。
とてもお買い得なトランスです。」
(入力バッファーアンプの利得調整について)
アリス 「入力バッファーアンプはR2,R3で利得の調整ができるようになっています。
バッファーアンプですから基本的には次のようにセッティングします。
R2 : 0オーム(ジャンパー線)
R3 : 実装なし
もしユニティーゲインで不安定になるオペアンプをあえて使う場合や、
利得が必要な事情がある場合は以下の式にしたがってセッティングしてください。」
利得(増幅倍率) ≒ 1+(R2/R3)

(CSFとNFBのセッティングのやり方と注意点)
アリス 「AL388FMCにはNFBとCSFの動作比率を設定するためのジャンパースイッチがあります。
基板上に下記のように配置されています。ここにジャンパーピンを取り付けてセッティングを行います。
ここは一種の平均値合成回路になっていて、それぞれLevelが高くなるほど作用比率が高まります。」
| NFB
Level |
10 |
9 |
8 |
7 |
6 |
5 |
4 |
3 |
2 |
1 |
|
CSF Level
|
0 |
1 |
2 |
3 |
4 |
5 |
6 |
7 |
8 |
9 |
アリス 「いわゆる“通常のアンプ”として使う場合にはCSFは『0』にセットします。
NFB Level 1で最少帰還量、NFB Level 10で最大帰還量になります。
帰還量を増やすほどにトランジェント特性は向上し、増幅率は減少し、動作安定が減少する傾向があります。
CSFはAL3886FMCのユニークな特徴のひとつで、
スピーカーユニットのヴォイスコイルに流れるドライブ電流の直接制御を行います。
CSF Levelを上げるほどに作用が強まりますが、
スピーカーシステムによっては動作が不安定になる可能性があるので
様子を見ながらレベルを上げたほうがいいでしょう。
フルレンジは安定しやすく、ネットワークを内蔵したマルチウェイは不安定になりやすいのではと予想します。
CSF Levelを1〜9と設定した状態で、NFB Levelの設定ピンを取り外すことで
CSFだけにより動作することもできます。
ただし、注意点があります。
CSFはスピーカーに流れる電流によって制御を行っているので、
スピーカーとの接続が絶たれると無制御状態となり暴走します。
(DCリークアラート回路が作動して緊急停止する可能性が高いですが)
NFBをOFFにしてCSFだけで運用する場合にはスピーカーを外したり
外れた状態で電源を入れないよう注意しなければなりません。
また、NFBとCSFを 10と0 、 9と1 、 8と2 のように同時に上下させることで、
アンプの増幅率をある程度保ったまま作用比率を変更することができます。
こういったことに気を付けつつ、愛用のシステムの魅力を引き出せるようチューニングしてみましょう。」
(DCサーボのON,OFFについて)
アリス 「JP2,JP3のジャンパーピンを切り替えることでDCサーボのON,OFFを切り替えることができます。」
DCサーボON時

DCサーボOFF時

アリス 「2か所でスイッチすることでDCサーボ回路を音響回路から完全に切り離すことができます。
スピーカーや前段の機器によってON,OFFどちらが良いかあると思いますので試してみましょう。」
(DCリークアラート回路のセッティングについて)
アリス 「R43の抵抗値を変えることで次のようにDCリークアラート回路のトリガー条件を調整することができます。
トリガーを敏感にするほど低周波に対しても非常停止しやすくなります。
数値は机上計算なのである程度の誤差はありますがセッティングの目安になります。」